General information of DSE6120 – Deep Sea 6120 MKII
Controller DSE6120 MKII – TTTT Global
| Deepsea controller | Information |
| Deepsea DSE 6120 MKII Controller | United Kingdom Origin |
| Deepsea 6120 MKII Manual pdf | Download |
Key features of DSE6120 MKII
- Large back-lit text display
- Multiple display languages
- Heated display option available
- DSENet® expansion compatible
- Data logging facility
- Fully configurable via PC using USB communication
- Front panel configuration
- Efficient power save mode
- 3 phase generator sensing
- 3 phase mains (utility) sensing (DSE6120 TTTT MKII only)
- Generator/load power monitoring (kW, kV A, kV Ar, pf)
- Accumulated power monitoring (kW h, kVA h, kVAr h)
- Generator/load current monitoring and protection
- Generator overload protection (kW)
- Breaker control via fascia buttons
- Fuel and start outputs, configurable when using CAN
- 4 configurable DC outputs
- 4 configurable analogue/digital inputs
- Support for 0 to10 V & 4 to 20 mA oil pressure sensors
- 6 configurable digital inputs
- Configurable staged loading outputs
- CAN, MPU and alternator speed sensing in one variant
- 3 engine maintenance alarms
- Engine speed protection
- Engine hours counter
- Engine pre-heat
- Engine run-time scheduler
- Engine idle control for starting & stopping
- Fuel pump control
- Real time clock
- Battery voltage monitoring
- Start on low battery voltage
- Configurable remote start input
- 1 alternative configuration
- Comprehensive warning, electrical trip or shutdown protection upon fault condition
- LCD and LED alarm indication
- Customizable information screens
- Configurable event log (100)
- Tier 4 ECO engine support including exhaust fluids & filters
- J1939-75 instrumentation output, configurable CAN instrumentation and alarms
- Start on low battery
- Enhanced alarm functionality
- Low load alarm
Reference: DSE6020
Reference: DSE4520
Key benefits of Deep Sea 6120 MKII
![DSE6120 - Deep Sea 6120 MKIII [Made in UK] deepsea-dse-6120mkii](https://ttttglobal.com/wp-content/uploads/2022/04/deepsea-dse-6120mkii.jpg.webp)
- Automatically transfers between mains (utility) and generator (Deep Sea controller 6120 MKIII only)
- Increased input and output expansion capability via DSENet®
- User-friendly set-up and button layout for ease of use
- Multiple parameters are monitored simultaneously which are clearly displayed on a large back-lit text display via multiple languages
- The module can be configured to suit a wide range of applications
- Uses DSE Configuration Suite PC Software for simplified configuration
- Licence-free PC software
- IP65 rating (with optional gasket) offers increased resistance to water ingress
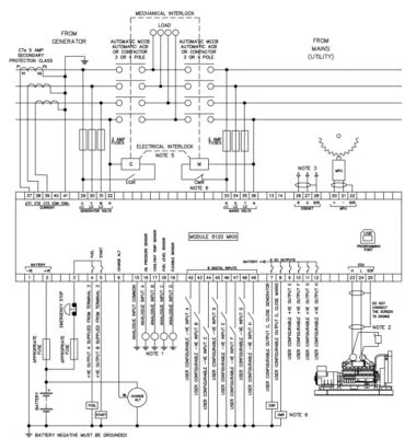
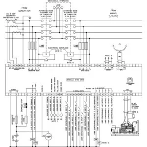
- CLICK TO DOWNLOAD: DSE6120 wiring diagram
DSE 6120 wiring diagram
![DSE6120 - Deep Sea 6120 MKIII [Made in UK] Sơ đồ đi dây chi tiết DSE6120](https://ttttglobal.com/wp-content/uploads/2022/04/so-do-di-day-7-380x400.jpg.webp)
If you need more information about generator controller, if contact us at:
TTTT GLOBAL co Ltd,.
Address: Landmark 4 Building, Vinhomes Central Park, 720A Dien Bien Phu Str, Ward 22, Binh Thanh District, Ho Chi Minh City, Vietnam.
Website: https://ttttglobal.com/en/
Email: Info@ttttglobal.com
Phone: +84 286 2728 334

Tiếng Việt
![DSE7320 - Deep Sea 7320 MKII [Made in UK] deepsea-dse-7320mkii](https://ttttglobal.com/wp-content/uploads/2022/04/deepsea-dse-7320mkii-100x100.jpg.webp)
![DSE6020 - Deep Sea 6020 MKII [Made in UK] deepsea-dse-6020mkii](https://ttttglobal.com/wp-content/uploads/2022/04/deepsea-dse-6020mkii-100x100.jpg.webp)
![DSE6120 - Deep Sea 6120 MKIII [Made in UK] Sơ đồ đi dây chi tiết DSE6120](https://ttttglobal.com/wp-content/uploads/2022/04/so-do-di-day-7.jpg.webp)
![DSE6120 - Deep Sea 6120 MKIII [Made in UK] Sơ đồ đi dây chi tiết DSE6120](https://ttttglobal.com/wp-content/uploads/2022/04/so-do-di-day-7-300x300.jpg.webp)
![DSE6120 - Deep Sea 6120 MKIII [Made in UK] Báo giá](https://ttttglobal.com/wp-content/uploads/2022/04/Bao-gia-3.png.webp)